Головна » Рішення » Галузеві рішення » Автоматизація процесів » Автоматичне дозування сипких матеріалів
Нерідко постає доволі проста задача рівномірного наповнення певної ємності (бункера, силосу, бака і т.д.) сипучими матеріалами такими, як зерно, тирса, мінеральні добрива, гранульовані будівельні суміші, харчові складники. Вирішення такого роду задачі є різні. Пропонується варіант надійної, простої та недорогої водночас схеми.

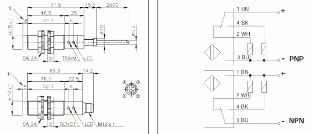
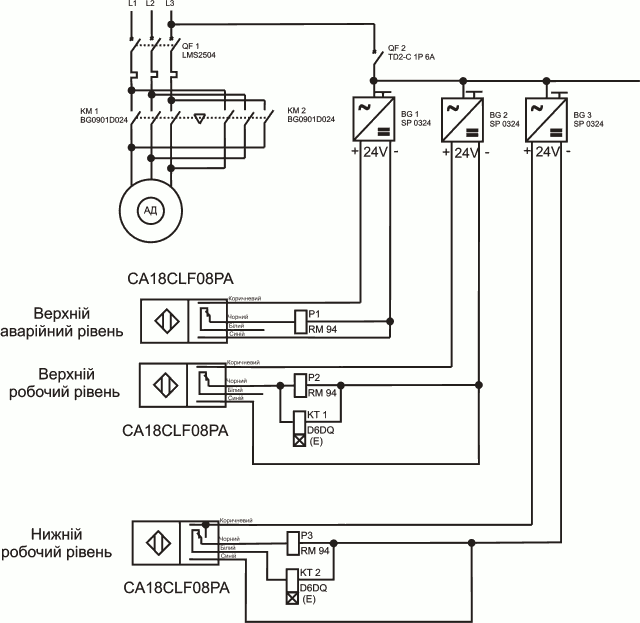
Принцип полягає в наступному. В схемі передбачено три датчики рівня: нижній, верхній робочі та верхній аварійний рівні. По сигналу нижнього робочого рівня – при відкривається шиберна заслінка. По сигналу верхнього робочого рівня – при закривається шиберна заслінка. По сигналу верхнього аварійного рівня – закривається повністю шиберна заслінка. Для контролю рівня використано ємнісні датчики фірми Carlo Gavazzi CA18CLF08NA. Живлення датчика 24 В DC, релейний вихід типу NPN з навантажувальною здатністю 200 mA.

Сигнал від давача рівня поступає на вхід формувача імпульса, в якості якого використано багатофункціональне реле часу фірми TELE D6DQ в режимі E (фільтр завад) та Wu (формувач імпульсів). Ширину імпульса можливо регулювати в межах 0,05с-10днів.


В схемі керування передбачено перемикач режиму роботи “Ручний-Автоматичний” для можливості керувати процесом вручну або в автоматичному режимі, а також для забезпечення початкового завантаження бункера. В ручному режимі є змога керувати приводом засувки безпосередньо. Тобто кнопкою “закрити” (“відкрити”) засувка відкривається (закривається). При цьому світлова індикація інформує про це на лицевій панелі. При повному відкритті заслінки, засвічується лампочка “відкриття” і буде світити доти поки не прикриється заслінка. Аналогічна робота при закритті.
З метою обмеження ходу засувки, а також захисту механічної частини та електроприводу заслінки, в схемі передбачені кінцеві вимикачі.
По мірі наповнення бункера, світлова індикація буде повідомляти про це. А саме, при заповнені матеріалом:
В автоматичному режимі індикація працює аналогічно. В автоматичному режимі схема працює наступним чином. При збільшені рівня сипучого матеріалу до “верхнього робочого рівня”, ємнісний датчик дає сигнал, який поступає на пристій D6DQ. Формується імпульс тривалістю t (тривалість регулюється від 0,05с до 10 днів). На цю ж тривалістю спрацює контактор, який ввімкне асинхронний двигун шиберної заслінки. Обертаючись «праворуч» з тривалістю t, відбувається закриття заслінки на певне положення. Це в свою чергу зменшить подачу речовини.
При зниженні рівня до “нижнього робочого рівня” — другий ємнісний датчик дасть сигнал на своє реле D6DQ, яке сформує імпульс тривалістю t на відкриття шиберної заслінки. Імпульси закриття та відкриття можуть бути однаковими або різними. Коли ж рівень зерна досягне “верхнього аварійного рівня” — ємнісний давач дасть сигнал на повне закриття заслінки, що припинить подачу матеріалу.
Налагодження даної схеми керування полягає в наступному:







Дана система успішно експуатується на розмольному відділенні Сторонибабського спиртзаводу (Львівщина). Її призначення — рівномірна подача зерна на зерноочисну машину.